電磁流量計數字通訊接口及接線概述
點擊次數:6123 發布時間:2021-03-03 02:26:35
電磁流量計數字通訊接口及接線
RS-232C接口:按IEEE RS-232C接口標準設計,標配為非電氣隔離方式,可選光電隔離型接口。可支持MODBUS協議RTU格式。
RS-485 接口:按IEEE RS-485接口標準設計,標配為非電氣隔離方式,可選光電隔離型接口。可支持MODBUS協議RTU格式和PROFIBUS-DP通訊方式。
1、RS232接線,如下圖所示

2、RS485 接線
2.1、非電氣隔離方式接線



2.2、帶光電隔離方式接線(包括MODBUS和PROFIBUS-DP通訊)



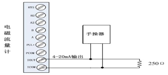
3、HART通訊手操器與電磁流量計的連接
手操器與電磁流量計連接如下圖所示:

說明:1)手操器并聯在電磁流量計電流輸出的負載兩端沒有極性;
2)回路中的電阻應大于200Ω,小于500Ω;
3)手操器不能串入電流回路。
注意:電磁流量計用手操器設置參數,通訊地址為非0值,波特率為14400。若儀表通訊
方式、地址及波特率設置不正確,手操器將不能設置參數!
上一篇:渦輪流量計的工作原理與構造


